Zajadacz EVI

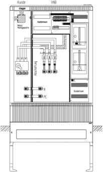
Hager Wandler-u.Messschrank ZAW132MW8

universN bis 250A TN-S/TN-C Stw.München

Artikel
4541128
Lieferanten Typ
ZAW132MW8
Lieferanten Artikel
ZAW132MW8

Beschreibung

Wandler- und Messschrank, universN, bis 250 A, TN-S/TN-C Netz, Stw. München

Hersteller-Seite

Artikeleigenschaften

Zolltarif-Nr.
85371098
Reach
2025-07-22 - Ja
Ursprungs-Land
DE
WEEE-Land
DE
WEEE-Nummer
23692311
Bemessungsstrom
200 A
Ausführung
2-stöckig
Anzahl der Zählerplätze
1
Netzseitiger Anschlussraum
mit Klemmen
Montageart
Aufputz
Werkstoff
Kunststoff
Farbe
grau
RAL-Nummer
7035
Anzahl der Verteilerreihen
8
Anzahl der Felder
4
Mit Montageplatte
Schutzart (IP)
IP44
Breite
1110 mm
Höhe
1355 mm
Tiefe
315 mm
Einbaubreite
1110 mm
Einbauhöhe
1355 mm
Einbautiefe
315 mm
ETIM-Klasse
Zähler-Komplettschrank

Zubehör

Oft zusammen gekauft